鼓风机和引风机的顺序启动控制
1、实验目的:
1. 学习编写顺序功能图和时篇瞧序图。
2. 根据顺序功能图设计梯形图劣涛。
3. 通过实验练习加强对顺序控制、定时器等基本指令的理解和应用。
2、实验参考时序图和顺序功能图:


3、根据顺序功能图进行地址分配:

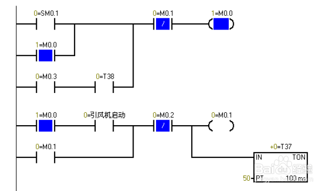
4、按照顺序功能图编写程序:

5、程序进行试验接图:

6、实验结果及现象:

7、实验调试及结果分析:
Sm0.1的特点在扫描的第一个周期接通,以后不接通。
当按下在线控制面板上的i0.0f 时即i0.0 接通,此时Q0.0 接通输出,(即指示灯
Q0.0亮)引风机启动,同时定时器T37接通并开始计时,当定时器计数到50即
50x100ms=5s时,Q0.1接通输出,(即指示灯Q0.1亮)鼓风机启动。此时两台风机都运行。当按下在线控制面板上的I0.1f时,即接通I0.1此时鼓风机停止运行,(即指示灯Q0.1灭)同时定时器T38接通并开始计时,定时5s后引驼胳袭风机停止运行。(即指示灯Q0.0灭)
阅读量:78
阅读量:88
阅读量:153
阅读量:22
阅读量:24